
我不懂電子,但摸很久終於知道他的運作方式。
繼電器的電源由13_14輸入
不通電時,永久從9_12導通到1_4
繼電器通電後,也是9_12到1_4
直到到達設定秒數後跳成9_12導通5_8,就一直維持,除非斷電在通電從頭計時。
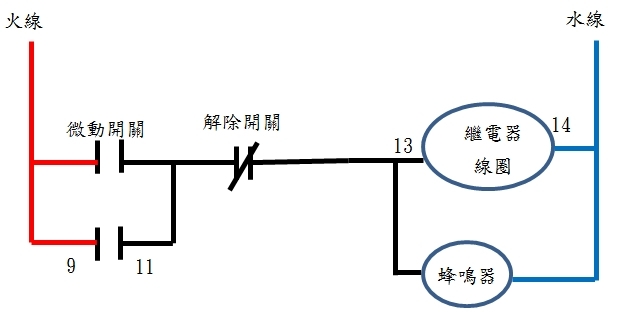
問題來了,我用微動開關拉繩索來接蜂鳴器來防盜。
我本來以為,"額外通電可以觸發倒數計時"。
但現在看來,只有"把繼電器的電原斷電在通電才能倒數計時"。
請問這東西設計就是這麼運作的嗎?
我仔細思考了一下,
必須我另外用一個機關,繩索被拉動後,同時通電繼電器跟9_12。 警報器接1_4。這樣才能讓警報器響一陣子停止。 (計時時間到電改通往5_8)
怎麼感覺原始設計不是這樣用的? 是我買錯了嗎?
感謝各位的幫忙! 我已知道該如何處理,


































































































